
飞天激光安装调试注意事项(安装篇)
发布时间:2018-8-3 15:59:43 编辑:山东飞天激光光电科技有限公司 浏览量:2715安装篇

2、激光对射安装方式
激光入侵探测器的安装需要4颗螺栓尺寸为M8*70mm膨胀螺丝直接固定在地面上或安装在支架上(现场地面无法直接安装的需要支架),要求地面为坚硬平整的混凝土结构或石基结构。
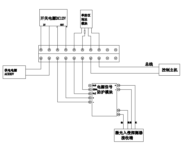
用户需要沿防区首尾布设一根
的多芯软铜电源线供AC220V市电,到入侵探测器再由DC12V适配器给设备进行供电;还需要另外沿防区首尾布设一根rvv
的信号总线,将每个接收端的信号传递到主机。
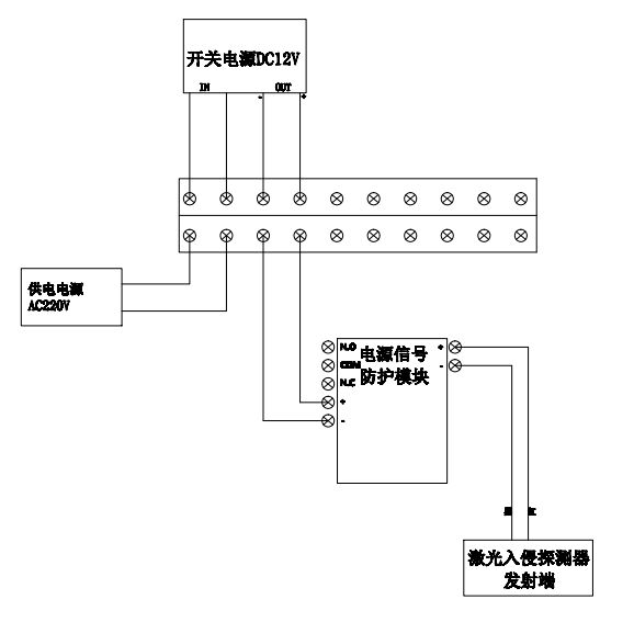
激光入侵探测器安装示意图:


a、发射端接线

b、接收端接线

公司常规产品供电电压为DC12V

系统建议采用AC220V集中供电方式,探测器端采用开关电源对设备及相关模块供电。电源线建议采用RVV 2×1.5mm护套线。